

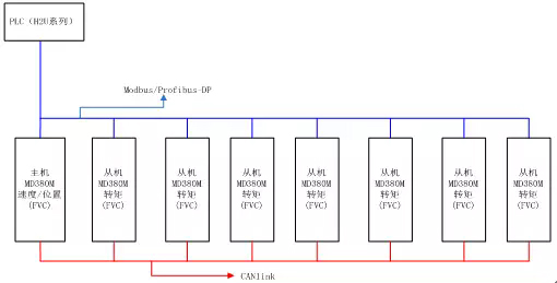
1.系統框圖

2.方案描述
2.1.應用方向
1、多臺驅動器帶多臺電機驅動同一個負載,且各個電機與負載之間處于剛性連接
2、系統要求驅動器可以實現對負載的速度控制或位置控制(定長、跟隨等)
3、替換早期使用一個大電機帶一個大減速箱進行傳動的應用
消除原來大功率軸承剛性傳動下易損壞和電機易過載燒毀;
可實現大負荷工件加工,降低設備重載機械設計難度;
以鋼板開平縱剪線為例描述:

電機1:通過減速箱驅動輥1、輥2的左端
電機3:通過減速箱驅動輥1、輥2的右端
電機2:通過減速箱驅動輥3、輥4、輥5的左端
電機4:通過減速箱驅動輥3、輥4、輥5的右端
電機5:通過減速箱驅動輥6、輥7、輥8的左端
電機7:通過減速箱驅動輥6、輥7、輥8的右端
電機6:通過減速箱驅動輥9、輥10、輥11的左端
電機8:通過減速箱驅動輥9、輥10、輥11的右端
2.2.應用方式
2.2.1.總線
對外僅支持Modbus或Profibus-DP總線
同時為了支持同步,必須將8臺驅動器之間使用CANlink通訊連接,此時CANlink只能應用內部同步控制
2.2.2.模式
多臺電機同步控制時,其中一臺作為控制的主機,其它最多7臺作為控制的從機(已經有實際案例使用中)其中:
主機可以運行于速度控制、位置控制或脈沖同步,實現客戶的工藝要求
從機只能運行于轉矩控制,實現對主機的負荷分擔(同時從機可以跟隨主機的命令進行同步啟停)
3.方案技術難點和優勢
1、內部總線Canlink 實現1M/S通訊速度, 2ms內的數據交互周期;(核心競爭力)
2、位置環響應和穩定性高;(核心競爭力)
3、超低速帶載穩速精度,0.004Hz平穩帶載能力強;(核心競爭力)
4、系統可實現整體零伺服保持,零位置狀態下不抖動;(核心競爭力)
5、轉矩負荷分擔,主從機運行電流均衡,步調一致性高;
一臺主機位置跟蹤,七臺從機負荷分擔;(核心競爭力)
6、系統整體模塊化同步跟蹤,可整體單元式擴展;
7、轉矩響應高,可實現多臺在內部總線下負荷分擔高精度同步響應控制;
8、從機在線熱投切;
9、主機冗余可實現與任意從機切換
10、可實現速度、位置、定長、脈沖同步控制;
11、支持Modbus-RTU或Profibus-DP雙總線通訊接口;
12、基于多種位置轉矩控制的行業應用積累,性能參數有廣泛的適應性,易于現場調試;
4.方案成功應用案例
1、印度電鋼,4臺132KW轉爐應用,主機速度控制,從機負荷分擔,穩定應用兩年;
2、8臺30KW矯平機,主機位置控制下,系統實現定長控制;實現8臺電機力矩負荷分擔,位置同步效果;系統實現16臺同步控制。


